Service Hotline :(86)510-85599827  85579777
HOME      COMPANY      PRODUCT      EQUIPMENT      HONOR      MESSAGE      CONTACT      CHINESE
Safeguard national interests / maintenance business efficiency / maintenance workers rights                             ·Best quality ·Best service
  >Hydraulic Cylinder
  >QGBQ series light cylinder
  >QGA series non-cushioning cylinder
  >QGB series bounce cylinder
  >JB series cylinder
  >QGBZ series heavy cylinder
  >QGA and QGB normal cylinder
  >HSG hydraulic cylinder for engineering machinery
  >DG series hydraulic cylinder for vehicle use
  >Hydraulic cylinders
Excellent quality and precision manufacturing excellence
 
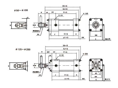
QGBZ series heavy cylinder

Brief introduction:
1. QGBZ series of cylinder is a bounce cylinder with single piston rod, dual functions and its two sides can be adjusted.
2. The external installation dimension of the cylinder complies with ISO/6430 international standard, and it can substitute for TAIYO10A-2 series cylinders.
3. It is made of the main material of high-quality carbon structural steel, and it is sturdy, durable and applicable to be used in harsh conditions.
4. QGBZ series cylinder is our company’s new product, which can substitute for QGA and QGB series cylinders. QGBZ series cylinders can be used for all the occasions where QGA and QGB series cylinders can be used in. It has the advantage of compact dimension and the installation space can be reduced.

 
[返回] [打印]
 
Copyright © Wuxi Sanwei Hydraulic Pneumatic Co., Ltd!    Address: No.44, Xixi Road, Hudai Town, Wuxi City, Jiangsu Province, China
TEL:(86)510-85599827  85579777 FAX:0510-85597551 Website:www.swyyqd.com Email:sales@swyyqd.com 苏ICP备000000号